Skip to content

OPEN TODAY: 10 A.M.–5 P.M.

Tickets

Visual Materials

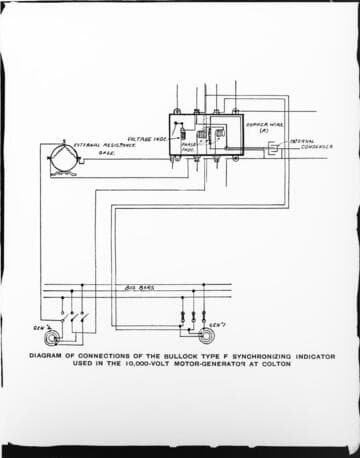
The 10 KV Bullock motor generating station operating the San Bernardino Valley traction lines at San Bernardino



You might also be interested in